Schéma de câblage Ezgo pour chariot de golf électrique

Les systèmes électriques des véhicules à propulsion jouent un rôle crucial dans leur performance et leur longévité. Pour un entretien optimal et des réparations efficaces, il est essentiel de comprendre le réseau de câblage qui les anime. Cet article vous guidera à travers les éléments essentiels nécessaires à la maintenance de ces systèmes complexes.
Un mauvais câblage ou une installation incorrecte peut entraîner des pannes ou des dysfonctionnements majeurs. En maîtrisant les connexions, vous pourrez non seulement identifier les pannes rapidement, mais aussi garantir la sécurité et l’efficacité de votre véhicule à long terme. Nous vous expliquerons les différentes étapes pour repérer et résoudre les problèmes courants rencontrés lors de l’entretien.
Que vous soyez un passionné de mécanique ou un utilisateur quotidien, comprendre les bases du câblage vous permettra d’assurer une meilleure gestion de votre véhicule et de prolonger sa durée de vie.
Comprendre le schéma de câblage Ezgo

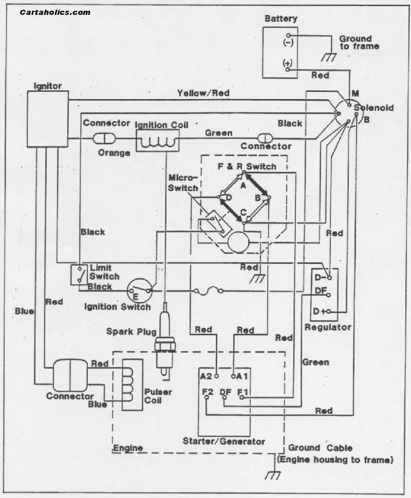
Un véhicule à propulsion électrique comporte un réseau complexe de connexions qui assurent le bon fonctionnement de ses différents composants. Afin de diagnostiquer et réparer des pannes efficacement, il est crucial de comprendre la disposition de ces fils et leur rôle spécifique dans le système. Ce schéma constitue une carte de navigation indispensable pour toute intervention technique.
Les connexions entre la batterie, le moteur, les contrôleurs et d’autres éléments essentiels sont interconnectées de manière logique. Chaque composant dépend des autres pour fonctionner harmonieusement. Un simple débranchement ou court-circuit peut perturber l’ensemble du système, rendant nécessaire une connaissance approfondie des circuits pour éviter des erreurs coûteuses.
Les informations clés que vous trouverez dans ce schéma vous permettront de visualiser l’emplacement exact des fils et d’identifier rapidement les zones sensibles à vérifier lors de l’entretien.
Guide pour installer le système électrique
L’installation du réseau électrique dans un véhicule à propulsion est une étape fondamentale pour garantir son bon fonctionnement. Chaque composant, du moteur aux batteries, doit être correctement connecté afin d’assurer une transmission fluide de l’énergie. Une mauvaise installation peut entraîner des dysfonctionnements ou des pannes rapides, ce qui rend l’intervention sur ces circuits encore plus délicate.
Lors de l’installation, il est crucial de respecter les schémas de connexion fournis par les fabricants pour chaque composant. En suivant les étapes et en utilisant les bons outils, vous pourrez monter chaque élément en toute sécurité. Le respect des bonnes pratiques garantit non seulement la sécurité du véhicule, mais aussi l’efficacité énergétique du système.
Un suivi minutieux de chaque connexion et l’utilisation de câbles adaptés permettent de prévenir des risques tels que la surchauffe ou les courts-circuits. En cas de doute, il est toujours préférable de vérifier les schémas avant d’effectuer toute manipulation.
Résolution des problèmes électriques courants
Les problèmes électriques sont fréquents dans les véhicules à propulsion, mais la plupart d’entre eux peuvent être identifiés et résolus facilement si l’on comprend bien le système sous-jacent. Un simple dysfonctionnement, comme une batterie déchargée ou une connexion défectueuse, peut entraîner des arrêts imprévus. Dans cette section, nous aborderons les problèmes les plus courants et comment les corriger rapidement.
Problème de batterie ou de charge

Un des problèmes les plus récurrents concerne la batterie. Si le véhicule ne démarre pas ou perd rapidement de la puissance, cela peut être dû à une batterie déchargée ou mal connectée. Vérifiez les bornes de la batterie pour vous assurer qu’elles sont propres et bien serrées. Si le problème persiste, il peut être nécessaire de remplacer la batterie ou de vérifier le système de charge pour déceler une panne.
Connexion défectueuse ou câblage endommagé

Les câbles et connexions peuvent s’user avec le temps, ce qui provoque des courts-circuits ou une perte de puissance. Il est important d’inspecter régulièrement les fils pour détecter toute usure ou coupure. Une fois le problème localisé, il suffit souvent de remplacer le fil endommagé ou de resserrer les connexions. Assurez-vous également que les câbles sont correctement isolés pour éviter tout contact accidentel.